Hi-Q apparatuur
Ontwerpfoutje in B7X73A
- Robert Gribnau
- [Robert Gribnau]
-
Minder
Meer
23 jul 2021 16:26 #91536
door Robert Gribnau
Beantwoord door Robert Gribnau in topic Ontwerpfoutje in B7X73A
Dag Jan,
Goed punt.
Misschien alleen gedaan om kraakproblemen te voorkomen? Als een compromis onder het prijsgeven van DC tegenkoppeling?
Groet,
Robert
Goed punt.
Misschien alleen gedaan om kraakproblemen te voorkomen? Als een compromis onder het prijsgeven van DC tegenkoppeling?
Groet,
Robert
Graag Inloggen of een account aanmaken deelnemen aan het gesprek.
23 jul 2021 16:04 #91535
door Jan Bus
Beantwoord door Jan Bus in topic Ontwerpfoutje in B7X73A
Bij bv de B7X82A of B7X83A (met overeenkomstig schema) is de tegenkoppeling wel na de 8 uF elco aangesloten. Dit zijn toestellen uit een latere serie. Dus toch een correctie?
Groet, Jan
Groet, Jan
De volgende gebruiker (s) zei dank u: Cees PA1DBA
Graag Inloggen of een account aanmaken deelnemen aan het gesprek.
- Robert Gribnau
- [Robert Gribnau]
-
Minder
Meer
23 jul 2021 15:45 - 23 jul 2021 15:46 #91534
door Robert Gribnau
Beantwoord door Robert Gribnau in topic Ontwerpfoutje in B7X73A
Dag Cees,
Ik ben eerlijk gezegd niet overtuigd dat het een ontwerpfout is.
Als je bijvoorbeeld het schema van de AG9014 versterker bekijkt, zie je dat ook DC naar de kathode van de ECC83 wordt tegengekoppeld. Weliswaar speelt daar geen mogelijk probleem met een potmeter maar de DC-koppeling zal toch zijn nut hebben. Het heeft in ieder geval invloed op het voltage op de kathode van de ECC83.
Een extra condensator zal extra faseverschuiving veroorzaken. Mijn kennis van de materie is echter onvoldoende om te kunnen beoordelen of dat problematisch kan zijn.
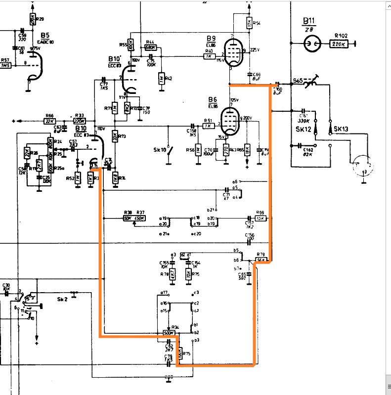
Wat me wel een mogelijk probleem lijkt, is dat als de loper van R34 vol naar links staat en de schakelaars er omheen in een bepaalde stand (kunnen) staan, er aan weerstand tussen het knooppunt van de twee EL86's en de kathode van de ECC83 maar 156K aan weerstand staat. Zonder extra condensator zou er dan ca. 0,8 mA aan extra stroom door de kathodeweerstand van de ECC83 lopen. Dat heeft (dus) flinke invloed op de instelling van de ECC83. Met de extra condensator ben je die extra stroom kwijt.
Het kost me moeite om in het schema van de B7X73A te zien wat er aan DC tussen de loper en de koolbaan van R34 kan staan (vooral SK2 en SK7 zijn voor mij lastig uit te pluizen).
Groet,
Robert
Ik ben eerlijk gezegd niet overtuigd dat het een ontwerpfout is.
Als je bijvoorbeeld het schema van de AG9014 versterker bekijkt, zie je dat ook DC naar de kathode van de ECC83 wordt tegengekoppeld. Weliswaar speelt daar geen mogelijk probleem met een potmeter maar de DC-koppeling zal toch zijn nut hebben. Het heeft in ieder geval invloed op het voltage op de kathode van de ECC83.
Een extra condensator zal extra faseverschuiving veroorzaken. Mijn kennis van de materie is echter onvoldoende om te kunnen beoordelen of dat problematisch kan zijn.
Wat me wel een mogelijk probleem lijkt, is dat als de loper van R34 vol naar links staat en de schakelaars er omheen in een bepaalde stand (kunnen) staan, er aan weerstand tussen het knooppunt van de twee EL86's en de kathode van de ECC83 maar 156K aan weerstand staat. Zonder extra condensator zou er dan ca. 0,8 mA aan extra stroom door de kathodeweerstand van de ECC83 lopen. Dat heeft (dus) flinke invloed op de instelling van de ECC83. Met de extra condensator ben je die extra stroom kwijt.
Het kost me moeite om in het schema van de B7X73A te zien wat er aan DC tussen de loper en de koolbaan van R34 kan staan (vooral SK2 en SK7 zijn voor mij lastig uit te pluizen).
Groet,
Robert
Laatst bewerkt 23 jul 2021 15:46 door Robert Gribnau.
Graag Inloggen of een account aanmaken deelnemen aan het gesprek.
23 jul 2021 15:41 #91533
door Franc
Beantwoord door Franc in topic Ontwerpfoutje in B7X73A
Hoi Cees,
Kan de terugkoppeling zonder die extra C niet aan de min kant van C160 gekoppeld worden?
En wordt het geluid niet anders?
Na een C heb je toch enigzins faseverschuiving?
Nu is de vraag hoe de heren bij Philips het bedoeld hebben.
Zoals het gebouwd is, of is het een foutje geweest en dat het toch na de C bedoeld was?
En je wilt immers op een potmeter geen gelijkspanning hebben!
En hoe is het uitgevoerd bij enigzins gelijkende toestellen uit de B7..... serie en evt Duitse tegenhangers?
De speakers gaan hun diensten echt wel bewijzen!
Mvg Frank
Kan de terugkoppeling zonder die extra C niet aan de min kant van C160 gekoppeld worden?
En wordt het geluid niet anders?
Na een C heb je toch enigzins faseverschuiving?
Nu is de vraag hoe de heren bij Philips het bedoeld hebben.
Zoals het gebouwd is, of is het een foutje geweest en dat het toch na de C bedoeld was?
En je wilt immers op een potmeter geen gelijkspanning hebben!
En hoe is het uitgevoerd bij enigzins gelijkende toestellen uit de B7..... serie en evt Duitse tegenhangers?
De speakers gaan hun diensten echt wel bewijzen!
Mvg Frank
De volgende gebruiker (s) zei dank u: Cees PA1DBA
Graag Inloggen of een account aanmaken deelnemen aan het gesprek.
23 jul 2021 14:48 #91532
door PE9ZZ
Tjerk, 9ZZ
Beantwoord door PE9ZZ in topic Ontwerpfoutje in B7X73A
Na al die jaren! Maar het komt vaker voor. Heb geen voorbeelden bij de hand jammer genoeg...
Tjerk, 9ZZ
Graag Inloggen of een account aanmaken deelnemen aan het gesprek.
- Cees PA1DBA
- [Cees PA1DBA]
-
Onderwerp Auteur
- Offline
- Cees
Minder
Meer
- Berichten: 2954
23 jul 2021 14:17 - 23 jul 2021 14:30 #91531
door Cees PA1DBA
Cees- pa1dba
Ontwerpfoutje in B7X73A werd gestart door Cees PA1DBA
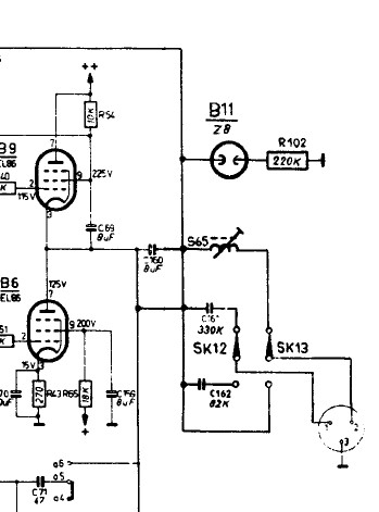
Bij het vervangen van de volumepotmeter in de B7X73a (ja die met dubbele loudness tappen)
Heb ik ook naar de krakende lagetonen regelaar gekeken.
Er stond een flinke DC spanning overheen, en een nieuwe potmeter bracht ook geen uitkomst.
Dus schema erbij ,en zie daar de fout in de tegenkoppeling.
Opgelost door een flinke condensator in serie te zetten.
Het laag regelt nu kraakvrij.
zelfs in onderstaand fabriekschema staat de uitgangselko kortgesloten.
Met dank aan Frank voor de hoogohmige testluidsprekers !
Heb ik ook naar de krakende lagetonen regelaar gekeken.
Er stond een flinke DC spanning overheen, en een nieuwe potmeter bracht ook geen uitkomst.
Dus schema erbij ,en zie daar de fout in de tegenkoppeling.
Opgelost door een flinke condensator in serie te zetten.
Het laag regelt nu kraakvrij.
zelfs in onderstaand fabriekschema staat de uitgangselko kortgesloten.
Met dank aan Frank voor de hoogohmige testluidsprekers !
Cees- pa1dba
Laatst bewerkt 23 jul 2021 14:30 door Cees PA1DBA.
Graag Inloggen of een account aanmaken deelnemen aan het gesprek.